NASA: Phát hiện hàng chục điểm thải khí methane lớn trên khắp thế giới

Theo NASA ngày 25/10, thiết bị quang phổ kế của cơ quan này phát hiện hơn 50 “điểm siêu thải khí methane" ở Trung Á, Trung Đông và Tây Nam nước Mỹ kể từ khi được lắp đặt hồi tháng Bảy trên ISS.
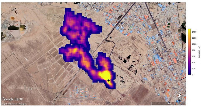
NASA: Phát hiện hàng chục điểm thải khí methane lớn trên khắp thế giới ảnh 1Hình ảnh 12 chùm khí methane ở phía Đông Hazar, Turkmenistan, được chụp bởi máy quang phổ hình ảnh quỹ đạo của NASA, được phủ lên một bức ảnh vệ tinh trong hình ảnh phát hành ngày 25/10. (Nguồn: Reuters)

Một thiết bị không gian của Cơ quan Hàng không vũ trụ Mỹ (NASA), vốn được thiết kế để nghiên cứu về bụi trong không khí và tác động đối với biến đổi khí hậu, đã thực hiện được một chức năng quan trọng khác liên quan đến khoa học Trái Đất - đó là phát hiện các điểm thải khí methane lớn trên khắp thế giới.

NASA ngày 25/10 cho biết thiết bị quang phổ kế của cơ quan này đã phát hiện hơn 50 “điểm siêu thải khí methane" ở Trung Á, Trung Đông và Tây Nam nước Mỹ kể từ khi được lắp đặt hồi tháng Bảy vừa qua trên Trạm vũ trụ quốc tế (ISS).

Các “điểm nóng” thải khí methane mới được phát hiện này (một số đã được biết đến trước đó và nhiều điểm mới được phát hiện) bao gồm các cơ sở dầu khí lớn và các vùng trồng trọt rộng lớn. Đáng kể nhất là nhóm 12 vệt quang phổ được phát hiện từ cơ sở dầu khí ở Turkmenistan, một số vệt dài tới hơn 32km.

Các nhà khoa học ước tính các vệt quang phổ ở Turmenistan thải 50.400kg methane mỗi giờ, tương đương mức lớn nhất tại mỏ khí Aliso Canyon ở gần Los Angeles năm 2015, vốn được đánh giá là một trong những nơi thải khí methane nhiều nhất trong lịch sử nước Mỹ.

Ngoài ra, 2 điểm thải khí lớn khác là một mỏ dầu ở New Mexico và một khu phức hợp xử lý rác thải ở Iran, thải ra tổng cộng gần 29.000kg methane mỗi giờ.  Theo các quan chức JPL, giới khoa học chưa biết các điểm thải khí này trước đây.

[Gần 90 nước tham gia nỗ lực giảm lượng phát thải khí methane]

Quang phổ kế trên ban đầu được thiết kế nhằm xác định thành phần khoáng chất trong bụi trên khí quyển từ các khu vực sa mạc và các vùng khô cằn trên Trái đất bằng cách đo bước sóng ánh sáng phản chiếu từ đất bề mặt tại các khu vực này.

Nghiên cứu này sẽ giúp các nhà khoa học xác định bụi trong không khí ở nhiều nơi trên thế giới sẽ giữ lại hay làm chệch hướng nhiệt từ Mặt trời, qua đó góp phần khiến hành tinh ấm lên hay mát đi.

Theo các nhà khoa học tại Phòng thí nghiệm phản lực (JPL) của NASA gần Los Angeles (Mỹ) - nơi thiết kế và lắp đặt quang phổ kế trên, khí methane hấp thu tia hồng ngoại theo một cách đặc biệt mà quang phổ kế của EMIT có thể phát hiện dễ dàng.

Di chuyển mỗi vòng quanh Trái Đất hết 90 phút trên ISS ở độ cao khoảng 420km, EMIT có thể quét các dấu vết quang phổ kéo dài hàng chục kilomet đồng thời có thể tập trung vào các khu vực nhỏ như một sân bóng.

Chuyên gia công nghệ nghiên cứu của JPL dẫn đầu các nghiên cứu về khí methane, ông Andrew Thorpe cho biết: “Một số vệt quang phổ methane mà EMIT phát hiện nằm trong số những vệt dài nhất từng được quan sát thấy từ không gian.”

Là sản phẩm phụ của việc phân hủy chất hữu cơ và là thành phần chính trong khí tự nhiên sử dụng cho các nhà máy điện, methane cũng là một trong số các khí thải gây hiệu ứng nhà kính do con người gây ra và là loại khí có khả năng hấp thụ nhiệt gấp 80 lần so với CO2.

Trong khi CO2 có thể tồn tại trong khí quyển nhiều thế kỷ, methane chỉ tồn tại khoảng một thập kỷ, đồng nghĩa việc giảm khí thải methane có tác động ngay lập tức đối với sự ấm lên toàn cầu./.

(TTXVN/Vietnam+)

Tin cùng chuyên mục

Tên lửa Ariane 6 phóng hai vệ tinh dẫn đường Galileo vào ngày 17/12. (Nguồn: Space News)

Châu Âu phóng thành công hai vệ tinh Galileo mới

Hai vệ tinh Galileo vừa được EU phóng thành công ngày 17/12, đánh dấu bước tiến quan trọng trong nỗ lực duy trì hệ thống định vị độc lập và năng lực phóng vệ tinh riêng của châu Âu.

Toàn cảnh Lễ khai mạc Techfest Việt Nam 2025

Toàn cảnh Lễ khai mạc Techfest Việt Nam 2025

Lễ khai mạc có sự hiện diện của Thủ tướng Phạm Minh Chính, Bí thư Thành ủy Hà Nội Nguyễn Duy Ngọc, Bộ trưởng Khoa học và Công nghệ Nguyễn Mạnh Hùng cùng lãnh đạo Đảng, Nhà nước, Chính phủ.